小球在弹簧顶端的木块上的弹性跳动问题之代码分析
根据上次课程的原理分析及给出的代码(http://www.jishulink.com/content/post/318856),这次课程的任务是对给出的代码进行分析。本次课程分为三部分,一是上一节课程中的结果展示,二是代码实现分析;三是代码分析。
我们先按照给出的代码运行程序,得出了以下图片。
1.结果展示

图 1.小球与弹簧块位移图

图 2.小球与弹簧块运动动画(动图)
得到了小球与弹簧块的位移图(图1)与小球与弹簧块运动(图2),在图1中看到小球与弹簧块接触25次,这个数值是在代码中设定的;图2是一张动画图,展示的是小球与弹簧块的运动过程。
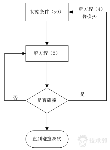
2.代码实现分析
从上一节课程中我们了解到,小球与弹簧块的运动过程分为两大部分,一是未碰撞情况下,我们运用基本的受力分析以及位移,速度,加速度的关系可得方程;二是碰撞的情况下,我们采用动量守恒定律以及能量守恒定律得到方程。代码运行应该符合下列流程图。

图3 代码实现流程
首先根据给定的初值,进入方程组(2),直到小球与弹簧块碰撞时进入方程组(4),如此便得到了小球与弹簧块第一次碰撞间的所有过程,因为本例不存在任何阻尼的作用,所以,小球将弹起,弹簧块将下降,从新进入到方程组(2),再开始一个新的循环。理论上来讲,这将是一个无限的循环,但我们可以通过设置小球与弹簧块的碰撞次数来限定,在代码中,设定的25次。
3.代码分析
3.1 解微分方程基本知识
微分方程分为常微分方程(ODE)与偏微分方程(PDE),简单来说系数为常数的为ODE,而系数为变量的为PDE。目前Matlab提供了多种解微分方程的结算器,如ode113、ode15i、ode23s、ode3t等,以后有机会将系统的阐述各种算法的差异以及其各种擅长的领域,现在只需要记住,一般默认ode45算法即可,Matlab公司的建议是,如果不清楚系统的具体情况,建议先选择ode45。常微分解法器的输入输出格式有:
[t,Y] = solver(odefun,tspan,y0);
[t,Y] = solver(odefun,tspan,y0,options);
[t,Y,TE,YE,IE] = solver(odefun,tspan,y0,options);
上述指令的“solver”所指的就是ode45、ode45, ode23, ode113, ode15s, ode23s, ode23t, or ode23tb等,其他参数的含义介绍如下:
a) odefun 用以计算微分程右边的函数,所有解法器处理的系统方程形式均是y’=dydt=f(t,y)的形式,通常可由odefile模板改写而成;
b) tspan 为积分区间的向量[t0,tf],解法器设定初值在tspan(1),然后由tspan(1)积分至tspan(end)。如果需要得到特定时间所对应的解,可以用tspan[t0,t1,…,tf]的形式。使用tspan向量的大小并不影响运算的时间,影响的是存储的空间;
c) y0 为初始向量指;
d) options 为改变积分特性的参数,可以用odeset设定,如本先将积分器中的时间判定功能打开;
e) [t Y] 为输出值,t是时间点的行向量,Y是解答列阵,每一行Y均与时间t所对应,每组(t,Y)所产生称为事件函数,每次均要检查是都等于0,并决定在零指时是否终止运算;
3.2 “events”函数分析
基本形式为:[value, isterminal,direction]=events(t,y)
其中value(i) 为函数的值,isterminal(i)=1时运算在等于0时停止,isterminal(i) =1时运算在等于0时继续;direction(i)=1在事件函数增加时等于零,direction(i)=-1在事件函数减小时等于零。这一功能与上一小节“e)”点组合理解。
3.3 代码分析

图4.代码分析1
这一部分主要实现的是解微分方程,可以说是整个算法的全部。首先设定小球下落高度为50,弹簧系数为60;小球质量为20;弹簧块质量为50;积分开始时间为0,结束时间为1000,注意这不是系统时间,1000也不是意味着1000秒,而是用于微分解算器中tspan参数设定;初值为[h0,0,0,0],其中h0是小球初始高度,第二个“0”指的是弹簧块的初始位置(坐标原点,为0),第三个0指的是小球的初始速度,为0意味着是静止下降,第四个0指的是弹簧块的初始速度。
将tstart赋予tout,y0的转置赋予yout,设置积分算法开启事件判断功能。
接着,进入25个循环,这意味着小球与木块将碰撞25次,下面一句语句
[t,y,event]=ode45('xqythkfun',[tstart:0.03:tfinal],y0,options);是解算微分方程,其中涉及的'xqythkfun'利用odefile模板编写,见下图。

图5 代码分析图2(微分方程函数)
默认计算f(t,y),如果识别有事件发生则进入events,这也是使用子函数的形式,f(t,y)如下图所示。

图6 方程(2)
这就是实现了方程(2)的功能,events函数如下图所示。

图7 时间判断函数
这是用于判断进入碰撞,如果碰撞了则该次积分结算器停止,判断的条件是小球与弹簧块接触。direction=-1 意 味着Q值由大变到0时停止本次积分。
接着回到图4,为了方便查看,截取余下待分析代码如下图所示。

图8 主函数中待分析代码
其中
tout=[tout;t(2:end)];
yout=[yout;y(2:end,:)];
是为了将25次碰撞过程中的所有数据储存,便于画图使用。之所以用(2:end)是因为初始条件给出了第一列的数据。
y0(1)=y(end,1);y0(2)=y(end,2);
是为了更新y0(初始条件)状态,由于以上已经判断了发生了碰撞,所以需要将碰撞后的数据作为初始条件(y0),对于位移来说,实现很简单,只需要替换即可,而对于速度,需要用动量定理以及能量守恒定理来解决,就有下面的代码:
v10=y(end,3);v20=y(end,4);
y0(3)=(-m2*v10+2*m2*v20+m1*v10)/(m2+m1);
y0(4)=(2*m1*v10+m2*v20-v20*m1)/(m2+m1);
其主要是解了方程(4)
重复25个碰撞过程,就完成了我们所设定的程序。
Tips:
1.文中所设计的方程(2)与方程(4)见上一节课程(http://www.jishulink.com/content/post/318856);
2.作图将在下次课程中分析;